Energy Savings from Dual-Source Heat Pump Technology

Dual-source heat pump technology provides added degree of energy efficiency

The purpose of this Technology Installation Review is to provide an overview of an assessment of an energy-efficient dual-source heat pump. The dual-source technology is a hybrid system that includes the use of both air and geothermal sources for the condensing process in the cooling mode and the evaporating process in the heating mode. The dual-source technology enjoys more favorable economics than a traditional ground-source heat pump, as the ground loop requirements are significantly smaller, reducing the initial cost of the system. Included in this review is a discussion of the results of a field demonstration of a 3-ton system at Fort Stewart, Georgia,(a) and a commercial retrofit demonstration for the U.S. Post Office in Valrico, Florida.(1)

Technology Description

A heat pump is a device that uses a refrigerant cycle to take low-quality heat (low temperature), compresses it to a higher quality heat (high temperature) and moves that heat to another location in the cycle. It does so with the addition of energy, usually in the form of electricity. This refrigerant cycle is similar to the cooling process employed by a standard household refrigerator. In the heating mode, the heat pump removes heat from a relatively low temperature source, such as the ground or air, and delivers that heat to warm the interior of a building. In the cooling mode, heat is removed from the relatively warm building interior and rejected outside the building, either to the air or the ground (referred to as the heat sink). In the dual-source heat pump, the outside heat source/sink is both the ground and the air, in contrast to a conventional heat pump that uses either the ground (ground-source heat pump) or the air (air-source heat pump).

Currently the dual-source heat pump (DSHP) technology is available from a single manufacturer—Global Energy & Environmental Research, Inc. (GEER), Lutz Florida. GEER manufactures a line of residential units and retrofit packages for larger commercial-sized systems. Residential sizes range from 2 1/2 -ton to 5-ton nominal cooling capacities with a 20+ SEER under rated conditions. GEER also makes the dual-source technology available as a retrofit package for commercial HVAC systems in the 5- to 30-ton range. In the retrofit application, the existing compressor(s) are replaced with downsized high-efficiency compressor(s) and the dual-source geothermal technology. The compressors can be downsized because the dual-source technology makes up the difference in capacity.

The DSHP systems can also be designed with a dual compressor to provide additional heating capacity at colder temperatures.

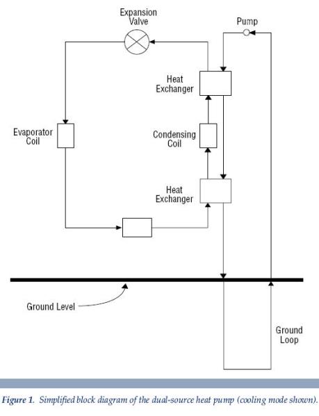
a simplified block diagram of the dual-source heat pump Whoville MI

Principles of Operation

Dual source refers to the use of both air and geothermal sources for the condensing process. In the cooling mode, the liquid refrigerant discharging from an air-source condenser is sub-cooled by using a ground-source-cooled fluid. This fluid is then reused after the sub-cooler to desuper-heat, or remove some of the superheat from the hot gas before it goes into the air source condenser. See Figure 1 for a simplified block diagram of the DSHP system.
This process can increase net refrigeration capacities by 1% or more per degree of sub-cooling, depending on the refrigerant, evaporator temperature, evaporator surface area, and other factors. Desuper-heating with a secondary fluid, or by direct geothermal contact, results in much more rapid desuper-heating of the hot gas refrigerant than does air source desuper-heating. This rapid desuper-heating results in much lower back head pressure to the compressor, and therefore results in much lower power consumption, a cooler-running compressor, and higher refrigerant mass flow.

Ground Loop Requirements

One advantage of the dual-source technology is that the size of the ground loop is significantly reduced compared to a conventional ground-source heat pump. The buried piping in a typical ground-source heat pump installation is generally in the range of 150 to 250 feet of vertical ground loop per ton of system capacity. For the dual-source technology, the ground loop consists of 20 to 60 feet of vertical loop per ton of cooling capacity. The loops can be installed in series or installed in parallel through a manifold to direct an evenly distributed flow through all loops. When feasible and available, an acceptable alternative is to install the loop in a pond, lake or river.

In both installations, the actual length of the ground-coupled heat exchanger (ground loop) is a function of local climate, soil properties and building characteristics. Length requirements are almost always governed by the cooling mode heat rejection requirements.

Rated Performance

There are currently no standard rating procedures for dual-source heat pumps comparable to the American Refrigeration Institute (ARI) procedures for air-source pumps and ground-coupled heat pumps. However, the DSHP models available from GEER have been thoroughly performance tested under controlled conditions by an independent laboratory.ª The cooling EER values are based on an 80°F dry-bulb and 67°F wet-bulb entering air conditions. The heating COPs are based on a 70°F dry-bulb entering air temperature. The results of these tests for a nominal 3-ton, single compressor model are shown in Figure 2.

Maintenance/Service Requirements

Annual maintenance requirements for the DSHP technology are similar to those of comparably sized air source heat pumps. Standard preventive maintenance includes periodic filter replacement and coil cleaning.

a line graph detailing rated performance Whoville MI

Federal Sector Application

As part of a U.S. Army Forces Command (FORSCOM) field demonstration and evaluation of the DSHP technology, a Facility Energy Decision System (FEDS)(2) screening analysis of alternative HVAC technologies at FORSCOM installations was completed by the Pacific Northwest National Laboratory (PNNL). FEDS is an energy analysis software tool designed to provide a comprehensive approach to fuel-neutral, technology-independent, integrated (energy) resource planning and acquisition. The basic intent of the model is to provide information needed to determine the minimum life-cycle-cost (LCC) configuration of the facility’s energy generation and consumption infrastructure. The model has no fuel or technology bias; it simply selects the technologies that will provide an equivalent or superior level of performance at the minimum LCC. The results are ranked by the net present value (NPV) of the LCC. The NPV is the present value of the life-cycle energy, demand, and O&M savings less the present value of capital investments.

As used in this application, FEDS was limited to 10 alternative HVAC technologies, including the DSHP. Each technology was modeled as a nominal 3-ton capacity system suitable for residential and small commercial applications. Thus the model was constrained to analyze only individual buildings less than 10,000-square-feet floor area. The alternative technologies, FORSCOM installations, and building sets used in this assessment are shown in Table 1.

The FEDS analysis provided a listing of the most cost-effective, alternative technologies selected for each building set and ranked them according to their NPV. The technologies with the greatest NPV were ranked first. For many building sets, the alternative technologies could not meet the LCC criteria, so none were selected. In several cases only a few building sets were identified as suitable targets for the alternative HVAC technologies. At the other sites, the technologies penetrated to varying degrees, depending on the existing building stock, on currently installed HVAC technologies, and on actual energy costs. As expected, the higher the energy cost, the more these alternative technologies become cost-effective.

The dual-source heat pump technology appears to be reasonable at some FORSCOM installations, but its application would be appropriate for a limited set of both commercial and residential buildings. Although the initial costs are typically higher for the DSHP than for other technologies evaluated because of the ground loop installation (except for the ground-source heat pump), the selection criteria is based on the minimum life-cycle-costs (as required by 10 CFR 436), not just first costs. Under this condition, a DSHP should frequently be the most cost-effective alternative, but not in every circumstance. FORSCOM installation energy managers are encouraged to consider the DSHP technology in future applications, either in new construction or in replacement of existing equipment as part of an energy improvement project.

Field Demonstration Summary

Training Facility, Fort Stewart, GA

FORSCOM has conducted several technology demonstrations of new, high-efficiency heating and air conditioning for comparison with traditional Federal sector technologies. The intent of this effort is to determine the critical operational aspects of these systems through field evaluation and to assess the cost-effectiveness of the energy savings. Results from this program provide information to energy managers and facility personnel in the Federal sector on the viability of non-traditional heating/cooling systems for energy savings. This section documents a FORSCOM-funded demonstration of a 3-ton Dual Source™ Dual Compressor Heat Pump (DSHP) at the NCO Academy, Fort Stewart, Georgia. Fort Stewart is located in southeast Georgia, near Savannah. The Sign marking the front gate of the NCO Academy is shown in Figure 3.

HVAC Technology

FORSCOM Installation

Building Sets

  • Dual-Source Heat Pump
  • Electric Air-Source Heat Pump (Standard Efficiency)
  • Electric Air-Source Heat Pump (Very High Efficiency)
  • Natural Gas Engine-Driven
  • Air-Source Heat Pump
  • Packaged AC Unit with Integral
  • Natural Gas Heat (Standard Efficiency)
  • Packaged AC Unit with Integral
  • Natural Gas Heat (High Efficiency)
  • Dual-Fuel Heat Pump with Integrated
  • Gas Backup Heat (Standard Efficiency)
  • Dual-Fuel Heat Pump with Integrated
  • Gas Backup Heat (High Efficiency)
  • Vertical Closed-Loop Ground-Coupled
  • Heat Pump System (Standard Efficiency/Small)
  • Vertical Closed-Loop Ground-Coupled
  • Heat Pump System (High Efficiency)
  • Fort Bragg
  • Fort Campbell
  • Fort Carson
  • Fort Dix
  • Fort Drum
  • Fort Hood
  • Fort Irwin
  • Fort Lewis
  • Fort McPherson
  • Fort Polk
  • Fort Riley
  • Fort Stewart
  • Administration
  • Barracks
  • Electronics
  • Clinic
  • Single- and Multi-Family Housing
  • School/Training

Table 1. FEDS model screening constraints.

The building used in the demonstration was a single story, 21- by 72- foot wood-frame structure built in the 1940s (see Figure 4). The building is used for classroom training. The interior of the building is partitioned into two classrooms separated by a small mechanical room. During each training rotation, approximately 34 soldiers occupy the building between 8:00 am and 4:30 pm, Monday through Friday. A typical training rotation lasts for 4 weeks, with 1 week between rotations.

The existing heating and cooling equipment consisted of a 3-ton direct-expansion air conditioner and a forced-air propane furnace. For the demonstration, the existing heating and cooling equipment was replaced by a split-system, 3-ton PUREARTH® dual-source, dual-compressor heat pump (Model DSDCH038D1). This unit has a cooling capacity of 38,200 Btuh and a 17.2 EER.ª

An extensive monitoring system was installed to collect detailed, high-resolution, time-series data to quantify heat pump performance. Key parameters monitored included:

  • heat pump compressor, indoor fan and outdoor fan electrical energy consumption
  • compressor run-time
  • supply and return air temperature
  • return air relative humidity
  • outdoor air temperature, relative humidity and solar radiation
  • ground loop entering and leaving water temperature
  • outdoor heat exchanger entering and exiting air temperature

sign at NCO Academy, Fort Stewart, GeorgiaThe DSHP installation was completed in late May 1998 and field monitoring began June 1998. During the first 6 months, the DSHP was plagued with operational problems severely affecting its performance—most notable an expansion valve failure and refrigerant system leaks. During this time, the system limped along at sub-optimal performance and minimal useful data was collected to assess normal system performance. The expansion valve was replaced and once the last of the refrigerant leaks were sealed, the system operated without a problem.

At the time of the equipment installation, it had been naively assumed that the previous air conditioning equipment was sized correctly for the building cooling loads, so an equivalent-sized 3-ton DSHP was installed. However, only later after occupant complaints of inadequate cooling, was it determined that peak cooling loads under fully occupied conditions were closer to 50,000 Btuh. Anecdotal information from staff at the NCO Academy confirmed that the previous air-conditioning system was also frequently unable to meet the peak cooling loads in the building. As a result of the under-sizing, this particular DSHP was insufficient to meet the cooling demand for approximately 700 hours per year. In an attempt to lessen the impact of the under-sizing, additional insulation was added to the attic of the test building to reduce the cooling load on the building.

During the cooling season test period, the building occupants maintained a thermostat setting of 68°F, without a night setback in an attempt to maintain occupant comfort. As a result, the heat pump ran for an extended time each day (typically 20-24 hours) during the peak cooling season, causing the soil around the ground loop to become heat saturated and not adequately dissipate waste heat as needed for optimal performance.

The measured heating performance of the DSHP was based on data collected from January 19,1999, through March 31, 1999. The measured cooling performance of the DSHP was based on data collected from April 1, 1999, through August 8, 1999.

A bin-method spreadsheet model was used to estimate the normalized seasonal and annual energy consumption for the dual-source heat pump and an equivalent-sized high-efficiency air-source heat pump (ASHP). The estimated heating season energy use for the DSHP would be approximately 15% less than the ASHP (3,400 kWh vs. 4,000 kWh, respectively). The reduction in energy use from the DSHP technology in the cooling season is even greater at 31% (7,100 kWh vs. 10,300 kWh). The annual normalized energy consumption for the DSHP and ASHP would be approximately 10,600 kWh and 14,300 kWh, respectively—a savings of over 25% for the DSHP.

general view of the test building at the NCO AcademyMain Post Office, Valrico, FL.

In 1998, the dual-source technology was applied in a retrofit installation in the main post office at Valrico, Florida. The building is a single story, 21,000-square-foot structure. The existing HVAC equipment consisted of two standard 15-ton heat pumps and one 10-ton heat pump. The existing compressors in the heat pumps were replaced with downsized high efficiency compressors with Dual Source™ geothermal technology. The air handler evaporator coils were replaced with Dual Coil™ technology for improved de-humidification performance. TECO Energy’s ESCO engineering firm, Bosek, Gibson and Associates, Inc, completed the system retrofit as part of an energy savings performance contract project.

More than eighty 20-foot ground loops were installed for the 40 tons of air conditioning, for a total of 1600 feet of ground-loop heat exchanger. A standard geothermal heat pump would have required over 8000 feet of ground loops to achieve the same amount of sub-cooling. Daily energy use was reduced by nearly 38% from a pre-retrofit 319 kWh to a post-retrofit consumption of 199 kWh. On a typical cooling day, peak demand was reduced by almost 8 kW, from a pre-retrofit peak demand of 18.3 kW. Both the daily energy savings and the peak demand reduction were consistent with the manufacturer’s performance claims.

Technology Benefits

The DSHP technology has been shown to reduce energy consumption compared to conventional technologies. In a field demonstration and assessment of a 3-ton system in a small classroom at Fort Stewart, Georgia, the DSHP reduced cooling energy consumption by 31% and heating energy consumption by 15% compared to a standard air-source heat pump. At the main U.S. Post Office facility in Valrico, three air source heat pumps were retrofitted with the dual-source technology, reducing daily energy use by nearly 38% and peak demand by 8 kW.

The DSHP technology does offer some additional advantages for the residential and small commercial market when compared to conventional air-source heat pumps or geothermal heat pumps. These include:

  • Lower first costs than geothermal heat pumps because of the reduced size of the ground loop.
  • Easier installation in retrofit situations, particularly in the event of an emergency replacement of a failed existing system. The DSHP can be installed and operated initially as an air-source heat pump to meet immediate needs for heating/cooling. The ground loop can be installed at a later date to complete the installation.
  • Improved comfort with less defrost cycling than conventional air-source systems.
  • Reduced peak demand during extreme temperature conditions.

References

  1. October 1998.
    Metering and Verification of Savings Report for CU-1, Valrico Main Post Office.
    Bosek, Gibson and Associates, Inc. Tampa, Florida.

  2. Pacific Northwest National Laboratory. 1998.
    Facility Energy Decision System User’s Guide, Release 4.0
    PNNL-10542 Rev 2. Richland, Washington.

Disclaimer: This report was sponsored by the United States Department of Energy, Office of Federal Energy Management Programs. Neither the United States Government nor any agency or contractor thereof, nor any of their employees, makes any warranty, express or implied, or assumes any legal liability or responsibility for the accuracy, completeness, or usefulness of any information, apparatus, product, or process disclosed, or represents that its use would not infringe privately owned rights. Reference herein to any specific commercial product, process, or service by trade name, mark, manufacturer, or otherwise, does not necessarily constitute or imply its endorsement, recommendation, or favoring by the United States Government or any agency or contractor thereof. The views and opinions of authors expressed herein do not necessarily state or reflect those of the United States Government or any agency or contractor thereof. Source: U.S. Dept. of Energy